混聯式混合動力汽車可以在不同的負荷條件下以串聯式、並聯式或者兩者相結合的形式工作,它可以同時利用這兩種驅動形式的優點。混聯式混合動力汽車由於具備最大限度地提高汽車的燃油經濟性的潛能,而成為目前的研究熱點。
結構特點
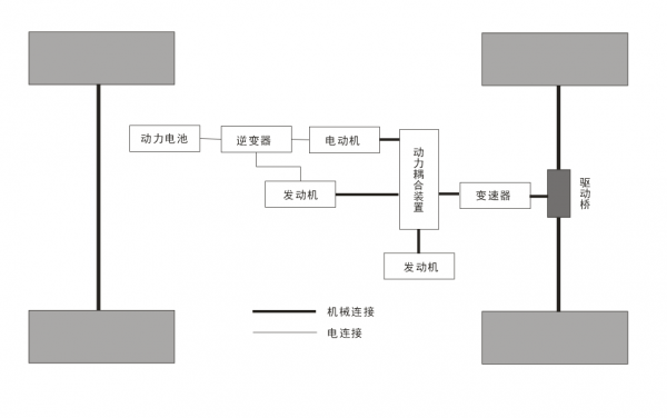
混聯式混合動力汽車綜合了串聯式與並聯式兩種驅動形式的優點,其三個動力源之間具有更多的動力匹配方式,車輛具有多種工作模式,從而保證了混合動力系統在複雜工況下仍能實現最佳動力匹配,進而達到最大限度節能減排的目的。混聯式混合動力汽車一般是透過行星齒輪組結構進行多動力源耦合,其結構如圖1所示。三個動力源分別連線在行星齒輪組的太陽輪、行星架和齒圈上。這種結構比較複雜,控制難度較大,但是這一構型可以充分發揮各動力源的長處,揚長避短,從而達到比較好的控制效果,是當前研究的熱點構型。
混聯式混合動力汽車同時具有串聯式混合動力結構工作平穩和並聯式混合動力結構各動力源功率需求小的優點。與串聯式相比,混聯式增加了機械路徑的傳遞路線;與並聯式相比,它增加了電能的傳遞路徑。混聯式混合動力總成結構利用行星齒輪組作為動力耦合結構,對控制策略的要求比較苛刻,解決此難題後,混聯式混合動力汽車將比其他兩種動力耦合形式更有實用價值。
今年以來中國市場熱銷的比亞迪DM-i混動平臺架構就是採用的混聯式構型方案。
