新能源行業還沒有沒被深入挖掘過的板塊嗎?不多,但確實是有,比如咱們今天要講的細分行業。
去年新能源炒的有多兇,不用贅述,幾乎所有的細分板塊都爆炒過,要說完全沒被炒作過的新能源板塊幾乎沒有,但沒有被炒作的太過分的板塊,確實還有,鋁塑膜就是,原因也很簡單,這個行業確實還差點意思,因為它可以說是新能源產業為數不多的,還沒有被充分國產化的領域了。
2022年鋁塑膜值得重點關注
為什麼鋁塑膜2022年值得重點關注,其實核心邏輯此前咱們在孚能科技的研究中已經說過了:2022年必選股,軟包鋰電,才300億的孚能科技,下一個寧德時代?
看好2022年孚能科技的可能機會,是因為它是中國軟包電池龍頭,而2022年軟包鋰電池有望大幅度放量,因為傳統燃油車將在22年加快發力新能源汽車,尤其是歐洲的傳統燃油車巨頭,而歐洲那邊的大廠,使用軟包鋰電池偏多。
這個邏輯是有合理性的,電動汽車已經是無可逆轉的大趨勢了,這已經形成共識了,而很多傳統燃油車巨頭目前總體是落後於特斯拉,以及國內的一眾新能源汽車廠商的,但它們肯定不會坐以待斃的,今年肯定會拼命追趕。
在這個過程中軟包鋰電池作為三大鋰電池三大技術路線之一,有望隨著歐洲汽車廠商的發力和得到比較大的增長。
當然了,雖然邏輯是順暢的,但最後是不是一定會實現,也是有一些不確定性的,比如歐洲、日本廠商的是否一定會重點選擇軟包鋰電池呢?尤其是賣到中國的汽車,會不會入鄉隨俗採用方包電池呢?就像大眾ID那樣。
只能說,2022年值得重點關注,必須持續跟蹤觀察傳統燃油車企的發力新能源汽車的情況,以及它們釋出的新車,尤其是這些新車的鋰電池型別。
OK,邏輯講清楚後,咱們就可以來好好看一看鋁塑膜行業的基本情況了。
鋁塑膜行業
此前分析孚能科技的時候已經比較了圓柱、方形和軟包鋰電池技術路線的效能和優缺點,應該說軟包電池總體還是不錯的。
事實上,相比圓形和方形電池,軟包鋰電池屬於技術更先進的方案,安全性方面更優秀一些,單體能量密度也更高。
從軟包鋰電池的構成就可以看出來,鋁塑膜的重要性了,佔到電芯材料成本的15-20%,屬於非常重要的部分,除此之外,它還是電芯材料中,唯一還沒有完成國產替代的部分,現在國內的鋁塑膜依然以進口為主。
鋁塑膜構成
一般來說,鋁塑膜的厚度從83μm到153μm不等,主要經過四道工序複合而成,由外到裡分別是:尼龍層、粘合劑、中間層由鋁箔、粘合劑、內層熱封層等材料。
組成成本方面,鋁箔材料成本佔比約 35%,其他材料佔比 20-30%,製造及人工佔40%。
還沒充分國產化的鋁塑膜
我們都知道,在新能源領域,中國產化率是很高的,尤其是光伏行業,其實新能源汽車行業也差不多,除了一些汽車晶片等核心汽車電子。
而鋁塑膜就是一個還沒有充分國產化的行業,日韓企業壟斷超70%的產能,其中,光是日本的DNP就佔據超過50%的市場份額,另外則是日本昭和電12%工和韓國慄村化學11%。
好在,凡事有利有弊,還沒有被充分國產化,反過來也可以說:鋁塑膜是鋰電池產業鏈為數不多的,還有巨大的國產替代化空間的行業,就像一座有待挖掘的大金礦。
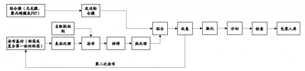
鋁塑膜的生產流程和工藝
鋁塑膜的生產主要包括5步,分別是表面處理&塗布,熱處理,貼合,雙面處理,以及熟化分切等。
具體工藝主要有兩種:幹法和熱法。
幹法工藝:由昭和電工和索尼提出,其是將熱封層與鋁箔層直接粘結並壓合。該方法工藝簡單 ,產品防短路效能優異、衝深效能好,但耐電解液和抗水性較差,主要應用於高容量軟包消費 電池、動力電池中。
熱法工藝:由大日本印刷和尼桑公司共同開發,其使用改性聚乙烯MPP將鋁箔層與熱封層相連線,然後透過緩慢升溫升壓的方式進行熱合成。該方法工藝流程簡單,產品耐電解液和抗水效能良好,但衝深成型效能差、防短路效能差,主要應用在消費軟包電池中。
國內明冠新材近年來創新工藝,提出了乾熱複合法,使得兩種方法的優勢均得以保留。
鋁塑膜國產化率低的原因
2020年國產鋁塑膜出貨量僅佔全球的25%,顯著低於四大主材,但另一方面國內行業卻很集中,2020年行業CR3為76%,CR5達92%,顯著高於其他各環節,原因是鋁塑膜技術難度是比較大的。
事實上,鋁塑膜可以說是鋰電池產業鏈中技術壁壘最高的產品之一。
因為它對產品的要求確實是很多,包括外觀良好,阻隔性、熱封強度、耐水泡型、耐穿刺性、耐電解液、耐高溫、絕緣性、優異的衝壓成型性等。畢竟跟安全密切相關。
不過雖然技術要求高,但卻是個輕資產行業,從國內的幾個企業的投資情況來看,基本上鋁塑膜單位GWh 投資大約為800萬元,行業巨頭一般3到4年就可以收回投入成本,可以說相當不錯了。
鋁塑膜的壁壘主要存在三方面:裝置、原材料和工藝。
不過最主要的還是原材料,包括要高純度、高挺度的鋁箔材料,以及粘結劑。
以及生產工藝,由於生產鋁塑膜需要使用4-7層複合材料,對基材和貼合進行改性和處理, 並對同一材料進行流延複合法、多層共擠法等加工處理,另外鋁箔表面處理工藝會影響基材表面清潔度及表面張力,進而影響複合膜粘結強度,加上鋁塑膜注重各批次之間的一致性、穩定性,以及良率,都跟企業工藝水平積累密切相關。
至於生產裝置方面,問題相對小,生產鋁塑膜所需要的裝置,如複合機、分切機、熟成烘箱、焚燒爐 RTO、熟化裝置、智慧倉儲系統、無塵室系統以及配電設施及其他輔助裝置等。
大部分都可以實現國產化了,而且很多裝置相比國內的差距也沒有很大了,國內的廠商也逐步在使用國產裝置了。
總的來說,鋁塑膜確實具備相當的技術含量,但相比晶片等高尖精領域,還是有很大的差距的,咱們在晶片都可以有比較大的進展了,對於鋁塑膜也不用過多的擔心。
在未來幾年,鋁塑膜將逐步迎來國產替代化的發展契機,疊加軟包鋰電池的裝機放量,這個行業還是非常值得期待的。
具體的公司,後面會逐一安排上,走過路過的朋友,請別忘了關注一下新能源大爆炸,方便後續的檢視哦。
